IS-IS Discovery

IS-IS links are found in the isisISAdjTable (defined in the ISIS-MIB module). This table has the information needed to find the Adjacency Intermediate System. Each entry in this SNMP MIB table represents a unidirectional link from the Intermediate-System that is queried to the Adjacent Intermediate Systems running IS-IS and "peering" with the source router.

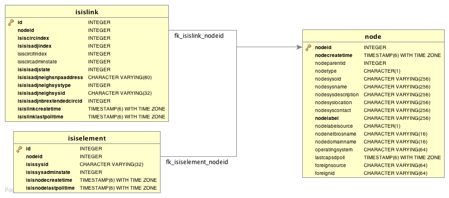
The information about IS-IS is stored in two tables: isisElement and isisLink. isisElement contains the ISISSysID, a unique identifier of the Intermediate-System (the router’s name in ISO protocols).

If two routers—​IS-A and IS-B—​support ISIS-MIB, enlinkd creates two link entries in Meridian: one from IS-A to IS-B (from IS-A’s adjTable), and the complementary link from IS-B to IS-A (from IS-B’s adjTable).

You can find generic information about the IS-IS link discovery process in the IS-IS Information box on any device’s Node Detail page.

IS-IS Topology Updater

The IS-IS Topology Updater consolidates IS-IS data and provides the IS-IS OnmsTopology. Only full bidirectional connections between two IS-IS-supported devices become edges in the topology. For example, Node A and Node B are connected by an edge if, and only if, there is an IS-IS link in Node A to Node B, and vice versa.

IS-IS links are represented in the ISIS-MIB as in the table of supported OIDs.

Information gathered from supported OIDs is stored in the following database tables:

Network diagram depicting database tables that are used in IS-IS discovery
Figure 1. Database tables related to IS-IS discovery

Supported OIDs

The following OIDs are supported for the discovery and construction of the IS-IS network topology. The IS-IS Discovery Collector collects them:

Supported OIDs from the ISIS-MIB module
Name Description OID

isisSysID

ID for this Intermediate-System. This value is appended to each of the area addresses to form the Network Entity Titles. The derivation of a value for this object is implementation-specific. Some implementations may automatically assign values and not permit an SNMP write, while others may require the value to be set manually.
Configured values must survive an agent reboot.

.1.3.6.1.2.1.138.1.1.1.3.0

isisSysAdminState

Administrative state of this Intermediate-System. Setting this object’s value to "on" enables the Intermediate-System. Configured values must survive an agent reboot.

.1.3.6.1.2.1.138.1.1.1.8.0

isisSysObject

isisSysObject

.1.3.6.1.2.1.138.1.1.1

isisCircIfIndex

Value of ifIndex for the interface to which this circuit corresponds. You cannot modify this object after creation.

.1.3.6.1.2.1.138.1.3.2.1.2

isisCircAdminState

Administrative state of the circuit.

.1.3.6.1.2.1.138.1.3.2.1.3

isisISAdjState

State of the adjacency.

.1.3.6.1.2.1.138.1.6.1.1.2

isisISAdjNeighSNPAAddress

SNPA address of the neighboring system.

.1.3.6.1.2.1.138.1.6.1.1.4

isisISAdjNeighSysType

Type of the neighboring system.

.1.3.6.1.2.1.138.1.6.1.1.5

isisISAdjNeighSysID

System ID of the neighboring Intermediate-System.

.1.3.6.1.2.1.138.1.6.1.1.6

isisISAdjNbrExtendedCircID

4-byte extended circuit ID learned from the neighbor during three-way handshake, or 0.

.1.3.6.1.2.1.138.1.6.1.1.7